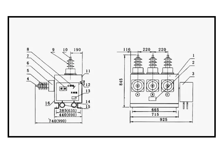
ZW32-40 5kV Outdoor Permanent Magnet Vacuum Circuit Breaker High Voltage

Vacuum circuit breaker utilizes vacuum interrupter technology, featuring high breaking capacity, long service life and maintenance-free operation, making it the most ideal protection and control device for medium voltage power systems (10-40.5kV).

Product Description:

This VCB series adopts advanced vacuum interrupter technology and high-quality ceramic housing, demonstrating excellent breaking performance and electrical endurance. Suitable for power system protection and control in power plants, substations and industrial facilities, it features reliable operation even under frequent switching conditions. Compliant with international standards, it’s a key component for modern smart grids.

Product Parameter (Specification)

ZW32-40.5
Number Items Unit Data
01 Rated voltage kV 40.5
02 Rated current A 630/1250
03 Rated frequency Hz 50 or 60
04 Rated short circuit breaking current kA 25/31.5
05 Rated peak withstand current kA 63/80
06 short-time withstand current(4s) kA 25/31.5
07 Rated short circuit breaking current (maximum) kA 63/80
08 Mechanical life Times 10000
09 Rated Short-circuit Breaking Current Breaking Times Times 30
10 Power frequency withstand voltage (1min):Phase to phase/earth kV 80/95
11 Lightning impulse withstand voltage(Phase to phase/earth) kV 185
12 Secondary Circuit AC Withstand Voltage (1min) kV 2
13 Rated operating sequence OC-0.1s-CO-3S-CO-6s-CO-60s restore
14 mechanism control voltage V AC/DC220
15 contact opening distance mm 16±1
16 Exceed range(the compress length of contact sping) mm 4±0.5
17 Average break speed m/s 1.4~1.8
18 Average closing speed m/s 0.4~0.8
19 The jump time of contact close break ms ≤5
20 phase-to-phase center distance mm 460±2
21 Different period of three-phase break and close break ms ≤2
22 Resistance of each phase main loop μΩ <80
23 Opening time ms ≤100
24 Closing time ms ≤50

 

Product Features:

  • Excellent breaking performance – Vacuum interrupter ensures no reignition or current chopping
  • Extra-long service life – Up to 30,000 mechanical operations and 10,000 electrical operations
  • Intelligent monitoring – Optional condition monitoring module for real-time parameters tracking
  • Modular design – Easy installation and maintenance, compatible with variousswitchgears

Packaging:

Normal package, Packed in Roll, Plastic film winding, Standard export carton, Or based on your demands.

newsletter

Looking Forward To Your Contact With Us

Let's have a chat